S7-200 自由口通信
S7-200自由口通信簡介
S7-200 CPU的通信口可以設置為自由口模式。選擇自由口模式后,用戶程序就可以完全控制通信端口的操作,通信協議也完全受用戶程序控制。一般用于和第三方串行通信設備進行通信。
自由口模式可以靈活應用。Micro/WIN的兩個指令庫(USS和Modbus RTU)就是使用自由口模式編程實現的。
1自由口通信基本概念
S7-200PLC的通訊口支持RS485接口標準。采用正負兩根信號線作為傳輸線路。
工作模式采用串行半雙工形式,在任意時刻只允許由一方發送數據,另一方接收數據。
數據傳輸采用異步方式,傳輸的單位是字符,收發雙方以預先約定的傳輸速率,在時鐘的作用下,傳送這個字符中的每一位。
傳輸速率可以設置為1200、2400、4800、9600、19200、38400、57600、115200。
字符幀格式為一個起始位、7或8個數據位、一個奇/偶校驗位或者無校驗位、一個停止位。
字符傳輸從最低位開始,空閑線高電平、起始位低電平、停止位高電平。字符傳輸時間取決于波特率。
數據發送可以是連續的也可以是斷續的。所謂連續的數據發送,是指在一個字符格式的停止位之后,立即發送下一個字符的起始位,之間沒有空閑線時間。而斷續的數據發送,是指當一個字符幀發送后,總線維持空閑的狀態,新字符起始位可以在任意時刻開始發送,即上一個字符的停止位和下一個字符的起始位之間有空閑線狀態。
示例:用PLC連續的發送兩個字符(16#55和16#EE)(程序如圖3和圖4),通過示波器測量CPU通訊端口管腳3/8之間的電壓,波形如下圖1.:
圖1.兩個字符(16#55和16#EE)的波形圖
示例說明:
16進制的16#55換算成2進制等于2#01010101,16進制的16#EE換算成2進制等于2#11101110。如圖所示,當數據線上沒有字符發送時總線處于空閑狀態(高電平),當PLC發送第一個字符16#55時,先發送該字符幀的起始位(低電平),再發送它的8個數據位,依次從數據位的最低位開始發送(分別為1、0、1、0、1、0、1、0),接著發送校驗位(高電平或低電平或無)和停止位(高電平)。因為本例中PLC連續的發送兩個字符,所以第一個字符幀的停止位結束后便立即發送下一個字符幀的起始位,之間數據線沒有空閑狀態。假如PLC斷續的發送這兩個字符,那么當PLC發送完第一個字符幀的停止位后,數據線將維持一段時間空閑狀態,再發送下一個字符幀。
字符傳輸的時間取決于波特率,如果設置波特率為9.6k,那么傳輸一個字符幀中的一位用時等于1/9600*1000000=104us,如果這個字符幀有11位,那么這個字符幀的傳輸時間等于11/9600*1000=1.145ms.
顧名思義,沒有什么標準的自由口協議。用戶可以自己規定協議。
字符格式是由最基礎的硬件(芯片)決定的;S7-200使用的芯片不支持上述格式。
通信速率是由最基礎的硬件(芯片)決定的;S7-200使用的芯片不支持沒有列明在手冊上的通信速率。
應用自由口通信首先要把通信口定義為自由口模式,同時設置相應的通信波特率和上述通信格式。用戶程序通過特殊存儲器SMB30(對端口0)、SMB130(對端口1)控制通信口的工作模式。
如果調試時需要在自由口模式與PPI模式之間切換,可以使用SM0.7的狀態決定通信口的模式;而SM0.7的狀態反映的是CPU運行狀態開關的位置(在RUN時SM0.7="1",在STOP時SM0.7="0") 自由口通信的核心指令是發送(XMT)和接收(RCV)指令。在自由口通信常用的中斷有"接收指令結束中斷"、"發送指令結束中斷",以及通信端口緩沖區接收中斷。 與網絡讀寫指令(NetR/NetW)類似,用戶程序不能直接控制通信芯片而必須通過操作系統。用戶程序使用通信數據緩沖區和特殊存儲器與操作系統交換相關的信息。 XMT和RCV指令的數據緩沖區類似,起始字節為需要發送的或接收的字符個數,隨后是數據字節本身。如果接收的消息中包括了起始或結束字符,則它們也算數據字節。 調用XMT和RCV指令時只需要指定通信口和數據緩沖區的起始字節地址。
XMT(發送)指令的使用比較簡單。RCV(接收)指令所需要的控制稍多一些。
所以,RCV指令啟動后并不一定就接收消息,如果沒有讓它開始消息接收的條件,就一直處于等待接收的狀態;如果消息始終沒有開始或者結束,通信口就一直處于接收狀態。這時如果嘗試執行XMT指令,就不會發送任何消息。
所以確保不同時執行XMT和RCV非常重要,可以使用發送完成中斷和接收完成中斷功能,在中斷程序中啟動另一個指令。
S7-200 CPU提供了通信口字符接收中斷功能,通信口接收到字符時會產生一個中斷,接收到的字符暫存在特殊存儲器SMB2中。通信口Port0和Port1共用SMB2,但兩個口的字符接收中斷號不同。 每接收到一個字符,就會產生一次中斷。對于連續發送消息,需要在中斷服務程序中將單個的字符排列到用戶規定的消息保存區域中。實現這個功能可能使用間接尋址比較好。
S7-200 CPU提供了通信口字符接收中斷功能,通信口接收到字符時會產生一個中斷,接收到的字符暫存在特殊存儲器SMB2中。通信口Port0和Port1共用SMB2,但兩個口的字符接收中斷號不同。
2自由口通信使用指南
SMB30(對于端口0)和SMB130(對于端口1)被用于選擇波特率和校驗類型。SMB30和SMB130可讀可寫。見表1.
表1.特殊存儲器字節SMB30/SMB130
示例:定義端口0為自由口模式,9600波特率,8位數據位,偶校驗,程序如下圖2.:
圖2.通訊口初始化程序
發送指令XMT能夠發送一個字節或多個字節的緩沖區,最多為255個。使用邊沿觸發。
發送緩沖區格式:第一個字節為字符個數,其后為發送的信息字符。
示例:如果PLC連續發送2個字符16#55和16#EE,程序如下圖3.:
圖3.發送指令程序
示例說明:PLC通過數據塊寫入數據。XMT指令中TBL緩沖區首地址VB200寫入發送字符的個數,VB201和VB202分別寫入發送字符。通訊口波形圖如圖1.
判斷發送完成的方法
方法一:發送完成中斷。通過連接中斷服務程序到發送結束事件上,在發送完緩沖區中的最后一個字符時,則會產生一個中斷。對通訊口0為中斷事件9,對通訊口1為中斷事件26。連接中斷程序到中斷事件示例如下圖4.:
圖4.建立發送完成中斷的程序
方法二:發送空閑位。當port0發送空閑時,SM4.5=1。當port1發送空閑時,SM4.6=1.
示例:如果PLC斷續的發送2個字符16#55和16#EE.
方法一:利用發送完成中斷,在主程序中建立中斷事件,執行XMT發送16#55,發送完成后,進入發送完成中斷程序中,執行XMT發送16#EE。波形圖如圖5.
圖5.字符波形圖
方法二:利用發送空閑位。當執行XMT發送完16#55后,利用SM4.5/4.6的上升沿(確保發送的字符幀發送完成),往XMT的TBL緩沖區寫入新字符16#EE,并再次觸發發送。波形圖如圖6.
圖6.字符波形圖
兩種方法均斷續發送字符,即兩個字符之間有空閑狀態。注意:由于SM4.5/4.6的使用受程序掃描周期的影響,編程中推薦使用發送完成中斷。
Break斷點
Break狀態:持續以當前波特率傳輸16位數據,且一直維持"0"狀態。
產生方式:把字符數設置為0并執行XMT指令,可以產生一個Break狀態。
Break用途:可以作為接收的起始條件。
示例:通過XMT指令發送一個Break斷點。偶校驗,8個數據位,9.6K。程序如下圖7.:
圖7.發送一個斷點的程序
Break狀態的波形圖如下圖8.
圖8.一個斷點波形圖
如果通過接收方為上位機或者S7-200PLC,那么它們接收到的字符為16#00.
那么通過發送一個Break斷點接收到的16#00與發送一個字符幀16#00有什么不同呢?Break狀態是傳輸16位數據一直為0。而發送一個字符16#00(幀格式為1個起始位,8個數據位,偶校驗和停止位)則傳輸11位該字符幀。如下圖9.
圖9.一個斷點和字符0的波形圖
接收指令RCV能夠接收一個字節或多個字節的緩沖區,最多為255個。使用邊沿觸發或第一個掃描周期觸發。
接收緩沖區格式:第一個字節表示接收的字符個數,其后為接收的信息字符。
RCV使能會將TBL緩沖區中的字符個數清零。
示例:如果發送方給PLC發送2個字符16#55和16#EE,PLC的接收程序如下圖10.:
圖10.接收指令程序
示例說明:RCV指令TBL緩沖區的首地址VB200保存的是接收字符個數,其后是信息字符。
判斷接收完成的方法:
方法一:接收完成中斷。通過連接中斷服務程序到接收信息完成事件上,在接收完緩沖區中的最后一個字符時,則會產生一個中斷。對端口0為中斷事件23,對端口1為中斷事件24。連接中斷程序到中斷事件示例如下圖11.:
圖11.建立接收完成中斷的程序
方法二:接收狀態字節。SMB86(port0),SMB186(port1)。
當接收狀態字節為0,表示接收正在進行。
當接收狀態字節不為0,表示接收指令未被激活或者已經被中止。見下表2.
表2.接收狀態字節SMB86(port0)/SMB186(port1)
接收指令起始和結束條件
接收指令使用接收信息控制字節(SMB87或SMB187)中的位來定義信息起始和結束條件。必須為接收信息功能操作定義一個起始條件和一個結束條件(最大字符數)。如下圖12.
圖12.接收控制字節SMB87(port0)/SMB187(port1)
接收指令支持幾種起始條件:
1.空閑線檢測
定義:在傳輸線上一段安靜或空閑的時間。
當接收指令執行時,接收信息對空閑線時間進行檢測。在空閑線時間到之前接收的字符,被忽略且按照SMW90/190給定的時間重新啟動空閑線定時器。在空閑線時間到之后,接收的字符存入信息緩沖區。
空閑時間的典型值為在指定波特率下傳輸3個字符的時間。
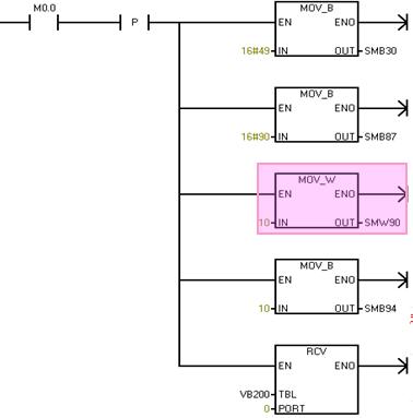
示例:PLC接收的起始條件定義為空閑線檢測(設置SMB87中的il=1,sc=0,bk=0,空閑線超時時間SMW90=10ms);接收的結束條件定義為最大字符個數SMB94=10。程序如下圖13.
圖13.空閑線檢測程序
示例說明:
(紫色部分:)當啟動接收指令后,PLC對空閑線時間進行檢測,如果在SMW90中設定的空閑線時間到之前,已經接收到了字符1,則字符1被忽略,并且按照SMW90中設定的時間重新啟動空閑定時器。
(橙色部分:)同樣的,如果在SMW90中設定的空閑線時間到之前,已經接收到了字符2,則字符2也被忽略且空閑線定時器重新啟動。
(綠色部分:)如果在SMW90中設定的空閑線時間到之后,接收到字符3,則字符3作為第一個信息字符存入接收緩沖區。見下圖14.
圖14.用空閑時間檢測來啟動接收指令
2.起始字符檢測
當接收到SMB88/188指定起始字符后,接收信息功能將起始字符作為信息的第一個字符存入接收緩沖區。
起始字符之前的字符被忽略,起始字符和其后的所有字符存入接收緩沖區。
示例:PLC接收的起始條件定義為起始字符檢測(設置SMB87中的il=0,sc=1,bk=0,起始字符SMB88=16#55);接收的結束條件定義為最大字符個數SMB94=4。程序如下圖15.
圖15.起始字符檢測程序
示例說明:PLC接收總線上傳來的一串字符,16#01、16#02、16#03、16#55、16#AA、16#BB、16#CC,當PLC檢測到起始字符16#55后,開始接收并將16#55作為第一個信息字符存入接收緩沖區,起始字符之前的3個字符被忽略。如下圖16.
圖16.用起始字符檢測來啟動接收指令
3.空閑線和起始字符
接收指令執行時,先檢測空閑線條件,在空閑線條件滿足后,檢測起始字符。如果接收的字符不是起始字符,則重新檢測空閑線條件。
在空閑線條件滿足和接收到起始字符之前接收的字符被忽略。起始字符和字符串一起存入緩沖區。
適用于通訊連接線上有多個設備的情況。
示例:PLC接收的起始條件定義為空閑線和起始字符(設置SMB87中的il=1,sc=1,bk=0,空閑線檢測時間SMW90=10ms,起始字符SMB88=16#55),結束條件為最大字符個數2.
示例說明:PLC接收總線上傳來的數據,分幾種情況:
當空閑線條件不滿足,即使空閑后出現起始字符,PLC也不開始接收。如圖17.
圖17.
當PLC先檢測到起始字符,再檢測到空閑線條件滿足,PLC不啟動接收。或者當PLC檢測到空閑線條件滿足后,接收到除起始字符之外的任意字符,PLC也不啟動接收。如圖18.
圖18.
只有當PLC檢測空閑線條件滿足后,接收到起始字符,PLC才啟動接收,在空閑線條件滿足和接收到起始字符之前接收的字符被忽略。起始字符和字符串一起存入緩沖區,緩沖區首地址VB200。如圖19.
圖19.用空閑線和起始字符來啟動接收指令
4.斷點檢測
大于一個完整字符傳輸時間的一段時間內,接收數據一直為0.
在斷點之前接收的字符被忽略,在斷點之后接收的字符存入信息緩沖區。
示例:PLC接收的起始條件定義為斷點檢測(設置SMB87中的il=0,sc=0,bk=1),結束條件為最大字符個數8。
示例說明:PLC接收總線上傳來的一串字符和斷點,依次為16#0016#00(連續的兩個字符間沒有空閑)、16#0016#00(斷續的兩個字符間有空閑)、第一個Break斷點、16#55、第二個Break斷點、16#EE。當PLC檢測到第一個斷點狀態后,啟動接收,接收的字符存入信息緩沖區(第二個斷點),第一個斷點之前的字符被忽略。接收緩沖區起始地址為VB200。如下圖20.
圖20.用斷點檢測來啟動接收指令
5.斷點和起始字符
在斷點條件滿足后,檢測起始字符。
在斷點條件滿足后,如果收到除起始字符外的任意字符,重新檢測新的斷點。
在滿足斷點和起始字符之前接收的字符將被忽略,起始字符和字符串一起存入信息緩沖區。
示例:PLC接收的起始條件定義為斷點和起始字符(設置il=0,sc=1,bk=1,起始字符SMB88=16#55)。結束條件為最大字符個數8.
示例說明:PLC接收總線上傳來的一串字符和斷點,依次為16#55、break、16#AA、16#55、break、16#55、16#EE、16#FF. 分幾種情況理解:
當PLC先檢測到起始字符再檢測到斷點,PLC不啟動接收。(SC+BK)
當PLC檢測到斷點后,接收到除起始字符外的任意字符,PLC不啟動接收。(BK+Char+SC)
只有當PLC檢測到斷電后,緊接著檢測到起始字符,才啟動接收并且將起始字符和字符串一同存入信息緩沖區,斷點和起始字符之前接收的字符將被忽略。(BK+SC)如圖21.
圖21.用斷點和起始字符檢測來啟動接收指令
6.任意字符。
任意字符接收是空閑線檢測的特例。
設置方式:il=1,sc=0,bk=0,空閑線時間SMW90/190=0。
接收指令一執行,立即接收任意字符,并把所有接收字符存入信息緩沖區。
允許使用信息定時器監控接收是否超時。當接收指令執行時,信息定時器啟動,如果沒有其他終止條件滿足,信息定時器超時會接收接收功能。
接收指令結束條件
接收指令支持以下一種或幾種組合的結束條件:
1.結束字符檢測
在起始條件之后,接收指令檢查接收的所有字符,如果檢測到結束字符,則將其存入緩沖區,結束接收。
示例:PLC接收的結束條件定義為結束字符檢測(設置SMB87中的ec=1,定義結束字符SMB89=16#55),接收起始條件定義為起始字符檢測(起始字符16#AA)。
示例說明:PLC接收總線上傳來的一串字符,依次為16#AA、16#BB、16#CC、16#55、16#EE、16#FF。當PLC檢測到起始字符16#AA后,啟動接收,當檢測到結束字符16#55后,結束接收并將接收的所有字符存入信息緩沖區。如下圖22.
圖22.用結束字符檢測來結束接收指令
2.字符間隔定時器
字符間隔時間定義:從一個字符的結尾(停止位)到下一個字符的結尾(停止位)之間的時間。
接收到字符后,字符間隔定時器重新啟動。
兩個字符之間的間隔時間超過SMW92/192則結束接收。
示例:PLC接收的結束條件定義為字符間隔定時器(設置SMB87中的c/m=0,tmr=1,信息超時時間SMW92),接收起始條件定義為起始字符檢測。
示例說明:PLC接收總線上傳來的一串字符,當PLC滿足接收條件后啟動接收,接收完一個字符的停止位后,重新啟動字符間隔定時器,如果檢測到下一個字符幀停止位時SMW92時間未到,則重新啟動字符間隔定時器,如果當SMW92時間到時還未檢測到下一個字符幀的停止位,則結束接收。如下圖23.
圖23.用字符間隔定時器來結束接收指令
3.信息定時器
當接收啟動條件一滿足,信息定時器就啟動,當時間超過SMW92/192指定的時間,信息定時器時間到結束接收。
示例:PLC接收的結束條件定義為信息定時器(設置SMB87中的c/m=1,tmr=1,信息超時時間SMW92),接收起始條件定義為起始字符檢測。
示例說明:PLC接收總線上傳來的一串字符,當PLC滿足接收條件后啟動接收,信息定時器啟動,當SMW92時間到時,結束接收。如圖24.
圖24.用信息定時器來結束接收指令
4.最大字符計數
當接收字符個數達到或超過最大字符個數(SMB94/SMB194),接收功能結束。
由于接收指令需要知道接收信息的最大長度,以保證信息緩沖區之后的數據不被覆蓋,所以即使不被用作接收結束條件,也必須指定最大字符個數。
如果沒有指定最大字符個數,則SM86.6/186.6=1(輸入參數錯誤或丟失啟動或結束條件)
5.校驗結束
當接收字符的同時出現硬件信號校驗錯誤時,接收指令會自動結束。
只有在SMB30/130中使能校驗位,才有可能出現校驗錯誤。沒有辦法禁止此功能。
6.用戶結束。
通過程序結束接收功能:將SM87.7或SM187.7置為0,且需邊沿觸發RCV接收指令。
以上內容是通過發送和接收指令實現S7-200PLC的自由口通訊。另外,S7-200PLC還提供了通訊口字符接收中斷功能。見下文。
接收指令控制字節(SMB87/SMB187)的en位可以用來允許/禁止接收狀態。可以設置SM87.7/SM187.7為"0",然后對此端口執行RCV指令,即可結束RCV指令。
字符中斷
使用字符中斷方式接收數據,接收每個字符時都會產生中斷。在執行與接收字符事件相連的中斷程序前,接收的字符存入SMB2寄存器中,校驗狀態存入SM3.0。 SMB2、SM3.0都是只讀的。
Port0/Port1共用SMB2/SMB3。Port0對應于中斷事件8。Port1對應于中斷事件25。
SMB2使用條件:RCV指令不使能,通訊端口為自由口模式,且建立中斷事件8/25。
字符中斷使用方法:
以端口0接收字符為例:如圖25.
圖25.字符中斷程序
注意:對于這段程序,如果在中斷程序中不作任何編程,那么當CPU接收n個字符時,中斷程序將被執行n次,SMB2寄存器存儲接收到的最后一個字符。
如上位機通過串口調試軟件給CPU發送3個字符16#AA、16#BB和16#CC,如下圖26.
圖26.通過串口調試軟件發送字符
圖27.狀態表監控SMB2
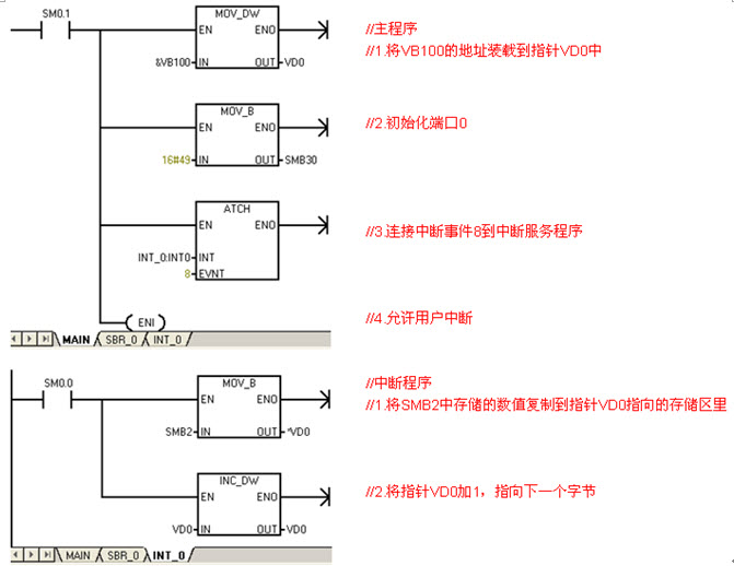
由于SMB2只能存儲一個字符(一個字節),如果要想接受多個字符,則應當在CPU接收下一個字符之前,在中斷程序中通過指針編程將SMB2中存儲的字符移出來,以便下一次接收字符。以一個例程說明:如圖28.
圖28.接收多個字符的程序
VD0作為地址指針指向VB100,當端口0接收到第一個字符,將第一個字符存入SMB2,進入接收中斷,將SMB2中的字符復制到指針VD0指向的地址字節VB100中,指針地址加1,VD0指向下一個字節VB101。當接收第二
個字符,將字符存入SMB2,進入接收中斷,將SMB2中的第二個字符復制到指針VD0指向的地址字節VB101中,指針地址加1,VD0指向下一個字節VB102。當接收第三個字符時以此類推。
另外,如果需要接收n個字符就結束接收,或者需要接收n個字符后循環接收,可以在中斷程序中設置一個標志位,下面我們試舉例說明:
圖29.程序
圖30.程序
簡單地說,當RCV指令使能時,接收字符不進入SMB緩沖區。
分析實驗如下:
在主程序中我們既定義PLC執行RCV接收指令的起始結束條件(起始條件為起始字符16#AA,結束條件為結束字符16#BB),又建立字符中斷事件8,上升沿條件觸發RCV指令。
上位機通過串口調試軟件給CPU發送字符。如圖31.。
圖31.通過串口調試軟件發送字符
程序如下圖32.:
圖32.測試程序
狀態表監控結果:如下圖33.
圖33.狀態表監控結果
結論:
當RCV指令不觸發的話,接收字符只進入SMB2緩沖區,不進入RCV指令的接收緩沖區。
當RCV指令觸發后,滿足CPU接收的起始和結束條件的字符存入RCV指令對應的TBL緩沖區。起始條件之前的字符既不存入RCV緩沖區,也不存入SMB2緩沖區。結束條件之后接收到的字符,存入SMB2緩沖區。
為了更好的理解自由口的編程,可參考下面的例程。
該例程涉及到兩臺S7-200PLC,其中發送方向接收方發送數據,接收方接收到數據后再給發送方發送數據,如此往復。
自由口發送方程序:先發送3個字符'a'、'b'、'c' 到接收方,然后轉為接收狀態,接收到對方的3個字符'1'、'2'、'3' 后重新啟動發送指令,將'd'、'e'、'f' 發送到接收方后再啟動接收,隨后收到3個字符'4'、'5'、'6'。然后重復上述過程。
自由口接收方程序:先接收3個字符'a'、'b'、'c' ,然后轉為發送,給對方發出3個字符'1'、'2'、'3' 后重新啟動接收指令,待收到'd'、'e'、'f' 后重新啟動發送指令,發出3個字符'4'、'5'、'6'后再次轉為接收狀態。然后重復上述過程。
可以在開始發送消息時加上人為中止RCV指令的程序。
這說明從站沒有根據主站的要求發送消息。有多個從站的通信網絡中,從站必須能夠判斷主站的消息是不是給自己的,這需要從站的通信程序中有必要的判斷功能。
3RS485網絡
RS-485串行通信標準采用平衡信號傳輸方式,或者稱為差動模式。平衡傳輸方式可以有效地抑制傳輸過程中干擾。
平衡方式采用一對導線,利用兩根導線間的電壓差傳輸傳輸信號。這兩根導線被命名為A(TxD/RxD-)和B(TxD/RxD+)。當B的電壓比A高時,認為傳輸的是邏輯"高"電平;當B的電壓比A低時,認為傳輸的是邏輯"低"電平信號。能夠有效工作的差動電壓范圍十分寬廣,可以從零點幾伏到接近十伏。
RS-485通信端口可以做到很高的通信速率,較長的通信距離,以及并聯連接多個端口。
S7-200 CPU通信口的共模抑制電壓是12V。所以對于這類非隔離型的RS-485端口,保證通信口之間的信號地等電位非常重要,最好將它們連接在一起(并不是說一定要接地)。
S7-200系統中的RS-485端口是半雙工的,不能同時發送和接收信號。
在S7-200系統中,選擇合適的通信設備,可以做到波特率從1200到12M,單段距離1000m,單段站點32個的通信網絡。通過中繼器,RS-485電氣網絡還可以擴展通信距離,增加通信站點。詳情請參考《S7-200系統手冊》關于通信的專門一章。
雖然常見的RS-485通信器件在電氣性能上基本一致,但物理接口卻五花八門,沒有統一的規定。
表3. S7-200 CPU通信口引腳定義:
上表中,3和8為RS-485信號,它們的背景顏色與PROFIBUS電纜、PROFIBUS網絡插頭上的顏色標記一致。通信端口可以從2和7向外供24V直流電源。
在S7-200系統中,無論是組成PPI、MPI還是RPOFIBUS-DP網絡,用到的主要部件都是一樣的:
連接網絡連接器
A. 電纜和剝線器。使用FC技術不用剝出裸露的銅線。
B. 打開PROFIBUS網絡連接器。首先打開電纜張力釋放壓塊,然后掀開芯線鎖。
C. 去除PROFIBUS電纜芯線外的保護層,將芯線按照相應的顏色標記插入芯線鎖,再把鎖塊用力壓下,使內部導體接觸。應注意使電纜剝出的屏蔽層與屏蔽連接壓片接觸。
D. 復位電纜壓塊,擰緊螺絲,消除外部拉力對內部連接的影響。
網絡連接器
網絡連接器主要分為兩種類型:帶和不帶編程口的。不帶編程口的插頭用于一般聯網,帶編程口的插頭可以在聯網的同時仍然提供一個編程連接端口,用于編程或者連接HMI等。
線型網絡結構
通過PROFIBUS電纜連接網絡插頭,構成總線型網絡結構。
在上圖中,網絡連接器A、B、C分別插到三個通信站點的通信口上;電纜a把插頭A和B連接起來,電纜b連接插頭B和C。線型結構可以照此擴展。
注意圓圈內的"終端電阻"開關設置。網絡終端的插頭,其終端電阻開關必須放在"ON"的位置;中間站點的插頭其終端電阻開關應放在"OFF"位置。
終端電阻和偏置電阻
一個正規的RS-485網絡使用終端電阻和偏置電阻。在網絡連接線非常短、臨時或實驗室測試時也可以不使用終端和偏置電阻。
硬件對能否正常通信有決定性的影響,如果硬件條件不能滿足,采取其他措施往往不能從根本上改善通信中的問題。
應當注意:
新的RS-232/PPI電纜(6ES7 901-3CB30-0XA0)可以支持自由口通信;但需要將DIP開關5設置為"0",并且設置相應的通信速率。
新的USB/PPI電纜(6ES7 901-3DB30-0XA0)不能支持自由口通信。
不能。
可以使用具有兩個通信口的CPU,或者使用EM277擴展HMI連接口。如果是其他廠商的HMI,須咨詢他們。
需要先通過CPU本體的模式開關將CPU設置為STOP模式后,再通過該通信口進行下載。
4擴展閱讀
5相關詞匯
在進行自由口通信程序調試時,可以使用PC/PPI電纜(設置到自由口通信模式)連接PC和CPU,在PC上運行串口調試軟件(或者Windows的Hyper Terminal-超級終端)調試自由口程序。
USB/PPI電纜和CP卡不支持自由口調試。
1.1 自由口通信概述
自由口通信協議是什么?
已知一個通信對象需要字符(字節)傳送格式有兩個停止位,S7-200是否支持?
S7-200是否支持《S7-200系統手冊》上列明的通信波特率以外的其他特殊通信速率?
1.2 自由口通信要點
CPU通信口工作在自由口模式時,通信口就不支持其他通信協議(比如PPI),此通信口不能再與編程軟件Micro/WIN通信。CPU停止時,自由口不能工作,Micro/WIN就可以與CPU通信。
通信口的工作模式,是可以在運行過程中由用戶程序重復定義的。
XMT和RCV指令與NetW/NetR指令不同的是,它們與網絡上通信對象的"地址"無關,而僅對本地的通信端口操作。如果網絡上有多個設備,消息中必然包含地址信息;這些包含地址信息的消息才是XMT和RCV指令的處理對象。
由于S7-200的通信端口是半雙工RS-485芯片,XMT指令和RCV指令不能同時有效。
1.3 發送和接收指令
RCV指令的基本工作過程為:
在《S7-200系統手冊》中關于XMT和RCV指令的使用有一個例子。這個例子非常經典,強烈建議學習自由口通信時先做通這個例子。
對于高通信速率來說,字符中斷接受方式需要中斷程序的執行速度足夠快。
一般情況下,使用結束字符作為RCV指令的結束條件比較可靠。如果通信對象的消息幀中以一個不定的字符(字節)結束(如校驗碼等),就應當規定消息或字符超時作為結束RCV指令的條件。但是往往通信對象未必具有嚴格的協議規定、工作也未必可靠,這就可能造成RCV指令不能正常結束。這種情況下可以使用字符接收中斷功能。
1.4 字符接收中斷
每接收到一個字符,就會產生一次中斷。對于連續發送消息,需要在中斷服務程序中將單個的字符排列到用戶規定的消息保存區域中。實現這個功能可能使用間接尋址比較好。
對于高通信速率來說,字符中斷接受方式需要中斷程序的執行速度足夠快。
一般情況下,使用結束字符作為RCV指令的結束條件比較可靠。如果通信對象的消息幀中以一個不定的字符(字節)結束(如校驗碼等),就應當規定消息或字符超時作為結束RCV指令的條件。但是往往通信對象未必具有嚴格的協議規定、工作也未必可靠,這就可能造成RCV指令不能正常結束。這種情況下可以使用字符接收中斷功能。
2.1 通訊口初始化
2.2 發送數據:
2.3 接收數據
如何人為結束RCV接收狀態?
當CPU通過端口0接收到一個字符后,會將該字符存入接收字符緩沖區SMB2,然后進入相連接的中斷程序中。
那么與接收字符事件相連的中斷程序將被執行3次,SMB2中只能保存最后一個接收到的字符16#CC。如下圖27.
用SMB接收多個字符,如何編程?
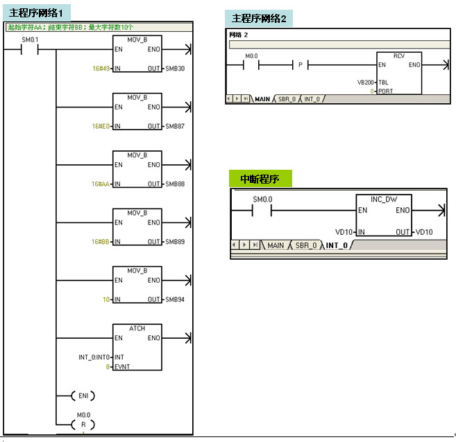
例程1,接收到5個字符就結束接收的程序:如圖29.
例程2,接收到5個字符后循環接收的程序:如圖30.
注意,程序中的的指針不要選擇累加器AC,因為累加器不能在主程序和中斷程序中傳遞參數。
字符中斷和RCV指令之間有什么關系?
2.4 自由口通信例程
注意:此指令庫/程序的作者和擁有者對于該軟件的功能性和兼容性不負任何責任。使用該軟件的風險完全由用戶自行承擔。由于它是免費的,所以不提供任何擔保,錯誤糾正和熱線支持,用戶不必為此聯系西門子技術支持與服務部門。
需要定時向通信對象發送消息并等待回復的消息,如果因故消息沒有正常接收,下次無法發送消息怎么辦?
自由口通信中,主站向從站發送數據,為何收到多個從站的混亂響應?
平衡通信方式能否有效工作受到共模電壓差的影響。RS-485接口的兩根導線相對于通信對象信號地的電壓差就是共模電壓。非電氣隔離的RS-485接口能在一定的范圍內抵抗共模電壓對通信的干擾。
3.1 通信口引腳定義
CPU插座(9針母頭)
引腳號
PROFIBUS名稱
Port0/Port1(端口0/端口1)引腳定義
1
屏蔽
機殼接地(與端子PE相同)/屏蔽
2
24V返回
邏輯地(24V公共端)
3
RS-485信號 B
RS-485信號 B 或 TxD/RxD +
4
發送請求
RTS(TTL)
5
5V返回
邏輯地(5V公共端)
6
+5V
+5V,通過100 Ohm電阻
7
+24V
+24V
8
RS-485信號 A
RS-485信號 A 或 TxD/RxD -
9
不用
10位協議選擇(輸入)
金屬殼
屏蔽
機殼接地(與端子PE相同)/與電纜屏蔽層連通
注意:
3.2 RS-485網絡的硬件組成

圖34. 剝好一端的PROFIBUS電纜與快速剝線器(FCS,訂貨號6GK1905-6AA00)。

圖35. 打開的PROFIBUS連接器

圖36. 插入電纜
由于通信頻率比較高,因此通信電纜采用雙端接地。電纜兩頭都要連接屏蔽層。

圖37. 左側為不帶編程口的網絡連接器(訂貨號:6ES7 972-0BA52-0XA0)
右側的是帶編程口的網絡連接器(訂貨號:6ES7 972-0BB52-0XA0)
圖38. 總線型網絡連接
西門子的PROFIBUS網絡連接器已經內置了終端和偏置電阻,通過一個開關方便地接通或斷開。終端和偏置電阻的值完全符合西門子通信端口和PROFIBUS電纜的要求。
合上網絡中網絡插頭的終端電阻開關,可以非常方便地切斷插頭后面的部分網絡的信號傳輸。
與其他設備通信時(采用PROFIBUS電纜),對方的通信端口可能不是D-SUB9針型的,或者引腳定義完全不同。如西門子的MM4x0變頻器,RS-485通信口采用端子接線形式,這種情況下需要另外連接終端電阻,西門子可以提供一個比較規整的外接電阻。對于其他設備,可以參照《S7-200系統手冊》上的技術數據制作。
西門子網絡插頭中的終端電阻、偏置電阻的大小與西門子PROFIBUS電纜的特性阻抗相匹配,強烈建議用戶配套使用西門子的PROFIBUS電纜和網絡插頭。可以避免許多麻煩。
記住聯網的格言:你糊弄它,它就糊弄你!
3.3 通信有關注意事項(硬件)
記住聯網的格言:你糊弄它,它就糊弄你!
S7-200系統中用到的電纜、插頭等都有特定的要求,強烈建議使用西門子的電纜和附件。
參看通信硬件
對于非隔離的通信口(如CPU上的通信口),保證它們之間等電位非常重要。在S7-200 CPU聯網時,可以將所有CPU模塊的傳感器電源輸出的L+/M中的M端子,用導線串接起來。在S7-200 CPU與變頻器通信時,要將所有變頻器通信端口的M(在西門子MM4x0系列是二號端子)連接起來,并與CPU上的傳感器電源M連接。
電磁環境的好壞及采取的應對措施,對于通信的可靠性非常重要。例如,通信電纜不應與動力電纜平行放置,距離過近;變頻器輸出動力電纜,如果沒有選用屏蔽電纜,對通信的干擾就非常大;220V供電的CPU,如果電源與變頻器輸入側電源共用,高頻干擾的影響也非常大……
屏蔽(PE)端的連接。注意所有CPU或者EM277模塊上PE(保護接地)端子必須連接到大地、或者柜殼上。否則電纜的屏蔽層等于沒有用。
西門子有一本《西門子自動化與驅動產品符合電磁兼容規則的安裝規范手冊》,很有價值,如果需要可致電西門子技術支持熱線索取其電子版本,或者直接到以下網址下載:
http://www.ad.siemens.com.cn/service/e-training/micro
新的PC/PPI電纜能否支持自由口通信?
已經用于自由口的通信口,是否可以連接操作面板(HMI)?
通過工作在自由口模式下的通信口如何給PLC下載程序?
電話:13818569113 15721373211
郵箱:fushidianji@139.com
網址:http://morethanzerosum.com
地址:上海青浦區北青公路7171號111-112室